青岛莱特大电流发生器原理是什么?
Source: Time:17-06-20
大电流发生器的原理是什么?大电流发生器的原理是什么?下面就请跟随专业大电流发生器厂家-青岛莱特电力设备有限公司小编一起来学下吧
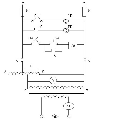
青岛莱特大电流发生器的工作原理:接入工作电源后,通过调整调压器输出电压以获得试验所需的大电流。其工作原理图如下:
青岛莱特电力设备有限公司所生产的大电流发生器拥有以下特性:
1、适用于额定频率为50Hz的各种断路器、电流互感器和其它电气设备的电流负载试验。
2、仪器为低电压大电流干式变压器。
3、进口优质晶体取向冷扎硅钢片,输出功率大,抗过载能力强,电流调整平稳,操作简单方便。
4、手动、电动两种操作方式供用户选择。
5、输出电流显示指针式仪表、数字式仪表和配置时间显示,可由用户选择。
想了解大电流发生器的最新动态 敬请访问青岛莱特电力产品详情页面:http://www.light-elec.com/productsny.aspx?ProductsID=29&cid=15

